AC米兰新闻中心

News Center

AC米兰官网干货]看看国家级多能互补示范项目长啥样?

更新时间:2026-01-30点击次数:

  AC米兰·(中文)官方网站-Milan brand北极星售电网讯:多能互补示范工程案例实操——中电合肥空港经济示范区示范工程

  (文章出自微信公众号爱能界 ID:gh_412e9abbe55d 作者:华东院智能化室)

  2016年7月4日,国家发展改革委联合国家能源局发布了《关于推进多能互补集成优化示范工程建设的实施意见》,意见要求地方申报多能互补集成优化示范工程。意见提出了多能互补项目主要的两种模式:

  (1)终端一体化集成供能示范工程,面向终端用户电、热、冷、气等多种用能需求,因地制宜、统筹开发、互补利用传统能源和新能源,优化布局建设一体化集成供能基础设施,通过天然气热电冷三联供、分布式可再生能源和能源智能微网等方式,实现多能协同供应和能源综合梯级利用;

  (2)风光水火储多能互补示范工程,利用大型综合能源基地风能、太阳能、水能、煤炭、天然气等资源组合优势,推进风光水火储多能互补系统建设运行。

  文件同时提出要求:“十三五”期间,建成国家级终端一体化集成供能示范工程20项以上,国家级风光水火储多能互补示范工程3项以上;到2020年,各省(区、市)新建产业园区采用终端一体化集成供能系统的比例达到50%左右,既有产业园区实施能源综合梯级利用改造的比例达到30%左右。国家级风光水火储多能互补示范工程弃风率控制在5%以内,弃光率控制在3%以内。由此可见,多能互补集成项目的市场巨大。

  2016年12月26日,国家能源局公布了首批多能互补集成优化示范工程入选项目名单,首批名单涉及23个示范项目,包含终端一体化集成供能系统项目17个,风光水火储多能互补系统项目6个。华东电力设计院有限公司提供技术支持的中电合肥空港经济示范区多能互补集成优化示范工程从261个申报项目中脱颖而出,位列17个终端一体化集成供能系统项目中,并成为安徽省唯一入围项目!

  本项目位于安徽合肥空港经济示范区。示范区坐落于国家级合肥经济技术开发区(北区),紧邻合肥新桥国际机场,是合肥市“1331”城市发展空间布局重点打造的3个卫星城之一。城镇空间发展结构为“一心、两园、三区”。“一心”:即一个临空高端商务休闲中心,围绕焦湖、宝教寺两大水库重点发展高端商务、总部经济、文化会展、酒店接待、休闲旅游产业等。“两园”:即两个特色园区,分别为航空物流加工产业园和临空高新技术制造产业园。“三区”:即三个配套服务区,分别为空港新市镇发展区、门户发展区和临空产业园配套居住服务区。未来,示范区将依托新桥国际机场,重点发展以航空经济为引领的航空关联产业、高端制造业和电商物流业,努力打造成合肥经济发展的主要增长点、安徽对外开放的新平台和国家级临空经济示范区。

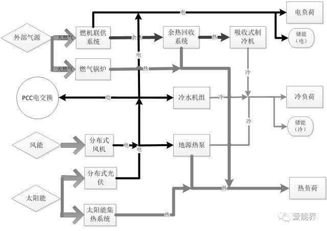
  本项目根据《合肥市经济示范区总体规划(2016-2030)》,按照“适度超前,分期实施”的原则开展规划建设。项目重点解决合肥空港示范区供能问题,项目由微网系统、分布式供能系统、智慧能源管理系统和用户互动服务平台等四部分组成,其中分布式供能系统包括分布式燃气三联供项目、地源热泵、太阳能集热系统、屋顶光伏项目、分布式风机项目、蓄冷储能项目和充电站项目,并通过智能微电网和用户需求管理平台进行统一集成和控制,构建多种能源综合利用体系。项目计划借助大数据技术和互联网技术,开展清洁能源与终端需求侧可控负荷协调运行,形成智慧、互动、开放的能源消费模式,实现不同能源供给的有机融合和智能化运营,促进能源的高效、清洁、绿色利用,将空港示范区打造成为综合智慧现代科技新城。

  本项目的分布式供能系统包含有风、光、气和冷、热(热水、热蒸汽)、电共6类能源品种,由三联供系统、分布式光伏、分布式风机和储能装置整合起来,可实现电力和热力的互联互通、互相补偿,充分发挥区域内冷热电的互补效应。

  3)分布式风机吸收风能发电,供网内外用户使用;也可通过热泵转换供冷供热。

  综合能源服务是本项目基本的商业模式。同时将结合项目投产后用户负荷特性,设计符合用户、能源站、电网等多方利益的能源套餐。

  全国碳排放交易体系将于2017年启动,成为全球第一大碳市场。项目设想对区内用户统一碳资产管理,提供增值服务。

  用户需求响应是未来智能电网发展的基础,但目前来看,电网公司要对分散独立用户实现需求管理存在较大难度,而微网可作为中间管理者实现用户需求响应,将分散难以控制的单个负荷聚集为一定规模的可控负荷。微网对于电网公司的响应手段包括:①自身的冷、热、电储能系统;②通过面向网内用户的现货能源价格(套餐外零售价格)引导用户用能;③通过对用户统一用能管理控制用户侧用能功率。用户需求响应管理服务通过与电网公司的需求响应互动获取经济效益。

  建设多能互补集成优化示范工程是国家构建“互联网+”智慧能源系统的重要任务之一,有利于提高能源供需协调能力,推动能源清洁生产和就近消纳,促进可再生能源消纳,是提高能源系统综合效率的重要抓手,对于建设清洁低碳、安全高效现代能源体系具有重要的现实意义和深远的战略意义。